| Circuit Diagram |






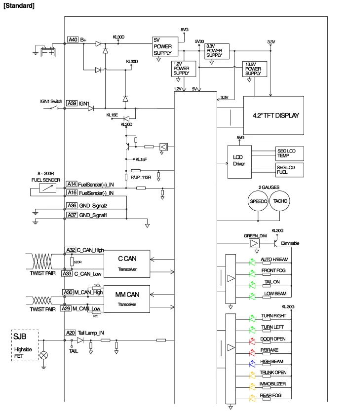
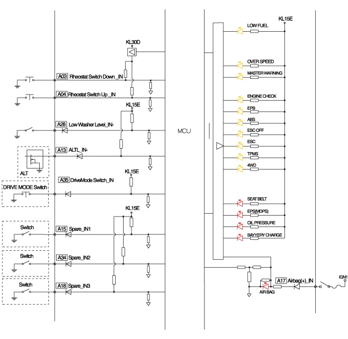
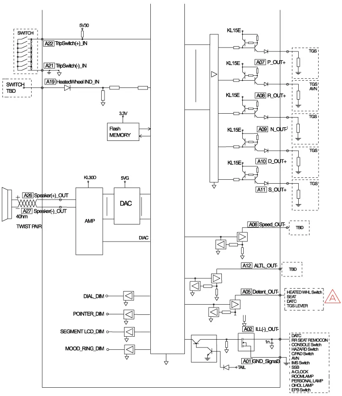
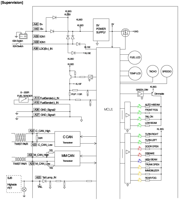
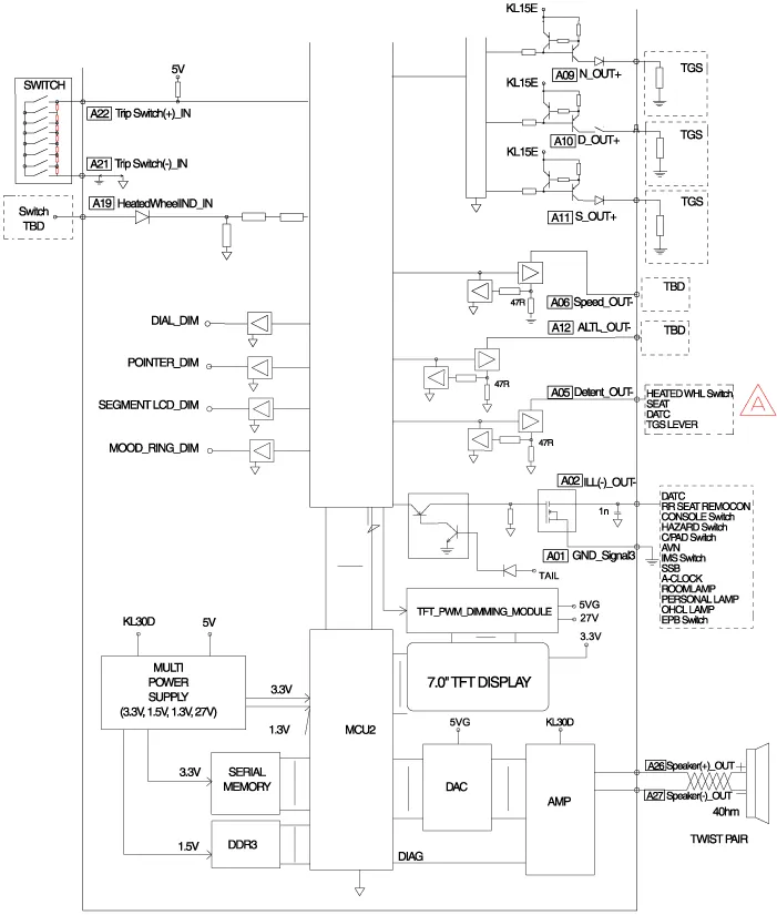
Components Connector Pin Information No.DescriptionNo.Description1-21-2Illumination output22-3Rheostat down switch234P output4Rheostat up switch24Immobilizer5AT N output25AT S output6Oil pressure26AT R output7Low washer27AT P output8Charge28-9AT D output29-10Illumination +30MM_CAN High11-31MM_CAN Low12Active ECO32C_CAN High13Heated wheel indicator33C_CAN Low14Fuel34Trip switch115Detent output35Trip switch216Fuel ground36Trip switch ground17-37Signal ground18Speaker -38-19Speaker +39IGN +20Aig bag +40Battery +
Description Communication Network Diagram AbbreviationExplanationAAFActive Air FlapACUAirbag Control UnitADMAssist Door ModuleAHDActive Hood SystemAMPAmplifierARSArmrest SwitchASCCAdvanced Smart Cruise ControlAVMAround View MonitorAWDAll Wheel DriveB_CANBody Controller Area NetworkBCMBody Control ModuleBSDBlind Spot DetectionC_CANChassis Controller Area NetworkCCPCenter Control PanelCLUMCluster ModuleDATCDual Automatic Temp ControlDDMDriver Door ModuleDisplayDisplay MonitorDSSDriver Seat SwitchECSElectronic Control SuspentionEMSEngine Management SystemEPBElectronic Parking BrakeEVPEva Vacuum PumpFPCMFuel Pump Control ModuleH/UnitHead UnitHSWSHaptic Steering Warning SystemHUDHead Up DisplayI-BOXTelematics SystemIDBIntegrated Dynamic BrakeLDWSLane Departure Warning SystemM_CANMulti media Controller Area NetworkMDPSMotor Driven Power SteeringMFSMulti-Function SwitchODSOccupant Detection SystemP_CANPowertrain Controller Area NetworkPGSParking Guide SystemPSBPre-Safe Seat BeltPSMPower Seat ModulePTLMPower Trunk Lid ModuleRRCRear Remote ControlSASSteering Angle SensorSCMSteering Column ModuleSJBSmart Junction BoxSLBSeat Lumber BolsterSMKSmart Key UnitSPASSmart Parking Assist SystemSWRCSteering Wheel Remote ControllerTCUTransmission Control UnitTPMSTire Pressure Monitoring SystemVDCVehicle Dynamic Control Refer to the "Body Network System" for the abbreviation information.
Description According to driving environment and loading state of vehicle, head lamp lighting direction is changed to keep the driver's visibility range and to protect the driver's vision from glare, aiming at safety driving. Sensor integrated ECU mounting on the rear center arm drives the actuator mounting on the head lamp since sens
Inspection 1. Turn the ignition switch OFF. 2. Disconnect the console temperature control actuator connector. 3. Verify that the console temperature control actuator operates to the defrost mode when connecting 12V to terminal 3 and grounding terminal 4.