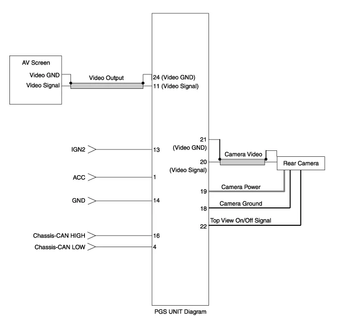
| Circuit Diagram |

| No. | Signal | Description | level |
| 1 | ACC | ACC | OFF(Less than 1V), ON(More than 8V) |
| 4 | C-CAN-L | High Speed CAN low | - |
| 11 | V-OUT | Video Out | - |
| 13 | IGN | IGN Signal | ON(More than 9V) / OFF(Less than 1V) |
| 16 | C-CAN-H | High Speed CAN high | - |
| 18 | GND-R | Rear Camera GND | - |
| 19 | REAR-POWER | VCC-REAR | ON(6~7V) / OFF(Less than 1V) |
| 20 | V-IN-R | Rear Video Input | - |
| 20 | VGND-R | Rear Video Gnd | - |
| 22 | SERIAL LINE | Top View Control | - |
| 24 | VGND | Video Out GND | - |
Removal 1. Disconnect the negative (-) battery terminal. 2. Remove the glove box housing (A). (Refer to Body - "Glove Box") 3. Remove the PGS unit (A) after loosening the nuts.
Inspection 1. Turn the ignition switch OFF. 2. Disconnect the mode control actuator connector. 3. Verify that the mode control actuator operates to the defrost mode when connecting 12V to terminal 3 and grounding terminal 4. Verify that the mode control actuator operates to the vent mode when connected in reverse.
Inspection 1. Turn the ignition switch OFF. 2. Disconnect the auto defogging connector. 3. Verify that the auto defogging actuator operates to the open position when connecting 12V to terminal 3 and grounding terminal 4. Verify that the auto defogging actuator operates to the close position when connected in reverse.